在汽车电动化的浪潮中,高压电源系统对于电动汽车的性能和安全性至关重要。Power Integrations公司推出的一系列产品、技术及解决方案,为汽车行业提供了高效、可靠的电源支持。
本文引用地址:
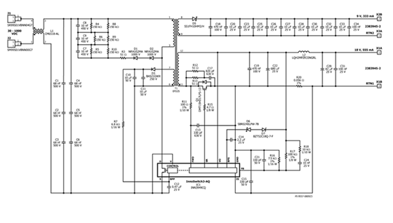
InnoSwitch3-AQ系列是专为汽车应用设计的关键产品,本文以INN3949CQ器件为代表。该器件额定耐用为1700V ,具备诸多优势。其集成了开关和FluxLink反馈技术,可实现恒压/恒流准谐振反激式开关功能。通过FluxLink磁感耦合,能直接检测输出电压,并向初级侧提供快速、准确的反馈,维持输出电压稳定。这种技术简化了同步整流的实现,相较于二极管整流提高了整体效率,有助于节省空间并省去散热片 。

关于InnoSwitch3-AQ系列的核心技术
InnoSwitch3-AQ采用反激式变换器,可从高压输入提供两个隔离的低压输出。以设计范例中的电源为例,能实现30 V DC – 1000V DC输入,输出18V/555mA和9V/333mA的稳定电压,满足汽车不同部件的供电需求,如牵引逆变器门极驱动或应急电源等。
完善的故障保护功能可以提升器件的稳定性和使用寿命,其中包括输出电流限制和短路保护。当输出电流超过阈值,INN3949CQ IC1将进入自动重启动(打嗝)状态,直到负载电流降至目标阈值以下,有效保护电路和设备安全。
据介绍,遵循IEC 60664第1和第4部分规定,为高压直流(HVDC)输入以及18V和9V输出提供加强绝缘,在18V和9V输出之间提供基本绝缘。使用1000V加强绝缘变压器,满足爬电距离和电气间隙要求,确保在高压环境下的安全性和可靠性。

实际解决方案:13W双路输出电源设计
设计规格
该电源设计适用于800V电池供电的电动汽车,支持超宽输入范围30VDC至1000VDC。18V稳压输出可在60VDC至1000VDC的输入电压范围内连续提供10W输出功率,用于为SiC MOSFET提供栅极功率;在30VDC输入时,功率虽降低至4W,但足以支持逆变器启动。9V输出可在30VDC到1000VDC的输入电压范围内提供3W输出功率,在12V系统发生故障时提供备用电源 。
电路分析

输入滤波器:在汽车逆变器恶劣环境下,输入共模扼流圈L1和旁路电容C1至C6能有效过滤不必要的噪声。共模电感L1的选择需考虑应用要求和直流电阻(DCR),旁路电容选择时要确保不超过其电压额定值的65%,并满足爬电距离和电气间隙要求。
高压电路:反激式变压器T1初级绕组连接高压直流母线和INN3949CQ内集成的功率MOSFET漏极端子。初级钳位电路由多个二极管、电阻和电容组成,可钳位IC1的峰值漏源极电压,保护电路元件。IC具有自启动功能,正常工作时由变压器辅助绕组供电 。
低压电路:INN3949CQ的次级侧为次级MOSFET提供多种功能实现同步整流。通过电阻和电容组成的网络实现输出电压的检测、调整和纹波抑制,还可通过监测电阻两端电压降完成输出电流测量,实现过流保护。
性能结果
从效率上来看,在450VDC至1000VDC输入时,效率≥80%。不同输入电压和负载条件下,效率会有所变化,如在30VDC输入时,随着负载变化效率在一定范围内波动。
实际应用中,负载调整率描述负载条件对输出电压的影响,输入电压调整率描述输入电压变化对输出电压的影响。该电源在不同输入电压、不同负载条件下,输出电压均能保持在一定的调整范围内。
工作环境温度变化也是性能挑战之一,在105°C和25°C环境温度下,PI对关键元件的温升进行了测试。结果显示,各元件在不同输入电压下的温度均在可接受范围内,但在实际设计中,对于某些温度较高的元件,如INN3949CQ,建议增加散热面积或使用散热片、导热垫 。
“掌”握科技鲜闻 (微信搜索techsina或扫描左侧二维码关注)










