(来源:野村东方国际证券)

核心摘要
2022年12月ChatGPT发布,引发全球市场对于AI发展的关注。伴随美国头部云厂商不断提升资本开支,AI基建领域产生众多投资机会。涉及产品包括变压器、UPS(不间断电源)、服务器电源、液冷;甚至由于AIDC(AI数据中心)建设的火爆,导致电网接入点稀缺,核电成为AIDC的优质电源,包括核电公司以及可控核聚变公司均受到关注。
我们复盘ChatGPT发布后,海外AIDC基建类产业链股价走势,可以发现各区间段收益率靠前的细分赛道,基本对应当时AI产业演进中的核心矛盾或进展。从规律来看,大致可以分为四个阶段:1)ChatGPT出现带来算力需求高增,期间服务器电源关注度攀升;2)算力高增推动芯片技术迭代,相应导致功耗提升,服务器电源、液冷需求提升;3)AIDC进入实际建设阶段,AI基建(备用电源、变压器需求增加);4)AIDC建设导致电网接入点难寻,燃气轮机、核电相应概念热度提升。

▲图表1:海外AI基建典型公司的股价走势复盘
注:以2022年11月ChatGPT发布为起始时刻,
按照每半年时间间隔统计各环节涨价区间收益率,
截至时间2025年2月28日
资料来源:Wind,野村东方国际证券
2025年春节期间,DeepSeek引发市场热议,推动中国AI迎来突破时刻。我们认为DeepSeek出现引发三重冲击。
成本更低。1)训练成本更低。DeepSeek V3模型单次训练费用约为558万美元(DeepSeek V3技术报告口径),OpenAI的GPT-4模型单次训练支出6300万美元(SemiAnalysis测算);2)使用成本更低。DeepSeek R1模型的应用程序编程接口API(Application Programming Interface)输出价格约2.2美元/百万tokens,而同性能的OpenAI o1模型输出价格为60美元/百万tokens(详见《深度讲解:全球视角看DeepSeek冲击与影响》,2025年2月18日)。
性能更优。DeepSeek R1模型在数学、代码、自然语言推理等任务展现出优异性能,可比肩OpenAI o1模型。在AIME2024数学基准测试中,DeepSeek R1模型得分率为79.8%,超越OpenAI o1模型(得分率79.2%)。
开源理念。DeepSeek R1模型同步开源其模型权重,允许用户利用其模型输出,并通过模型蒸馏等方式训练其余模型。我们认为相较于OpenAI坚持“闭源+付费”的模型,DeepSeek通过“开源+免费”将快速占领市场。
我们认为2023-2024年美国AI产业经历的供应链变化及相关标的市场表现,有望映射至2025年的中国市场。
我们认为中美AI发展的相同点在于:
服务器电源量价齐升。我们在此前报告中明确指出,长期来看,相较于传统服务器电源,AI服务器电源在性能、用量、价值量三个维度均有明显提升。但是,我们认为DeepSeek冲击或将推动AIDC建设结构由训练型(相对高功耗)向推理型(相对低功耗)切换,机柜功率提升速度或将趋缓,导致服务器电源价值量短期增长受限。
柴发量价齐升提升。柴油发电机在供需错配下产品价格出现上涨,海外头部企业康明斯在2024年年报业绩说明会表示在售柴油发电机组的平均售价已经明显超过初始定价。据Trade Map数据,2024年12月我国大功率柴油发电机进口均价约25万美元/台,较2015-2016进口历史高位价格(约38万美元/台)仍有上涨空间(约54%)。2025年初至今,国内相关厂商产品也出现价格上涨。但是,我们认为伴随相关厂商逐步扩产,柴发的价格上涨终有限度。我们认为,后续柴油发电机行业将从价格上涨切换至产品交期拉长。
UPS需求有望持续旺盛。作为传统备用电源,UPS有望充分受益下游科技企业资本开支增长后带来的AIDC建设浪潮。我们认为2025年国内UPS企业的订单增速或将复刻2024年施耐德电气所经历的产业链环境。
我们认为中美AI发展的差异点在于:
中国变压器环节不会紧缺。作为变压器生产和出口大国,我们认为国内AIDC建设带来的变压器增量,不会对现有供应能力带来明显挑战。我们认为美国出现的变压器供需错配下交付周期延长,产品涨价等状况较难在国内发生。
中国核电和燃气轮机需求不会大幅增长。美国AIDC项目更多由私有科技企业部署建设,部分项目存在当地市电难以供电的问题,从而引发对于美国燃气轮机发电和核电的需求提升。但我们认为中国电网基建情况较好,新增AIDC项目不会面临明显的电力供应短缺问题。
综合以上分析,对于中国AIDC各细分产业链,我们观点如下:
传统备用电源有望享受量价齐升红利。海外头部企业整体指引2025年营业利润率有望提升。我们认为主要原因有(1)需求量端,AI数据中心建设浪潮下,UPS和柴油发电机等产品2025年将延续量端需求景气。(2)价格端,柴油发电机在供需错配下产品价格上涨。我们认为充分利好相关产品力领先的厂商,一方面有望承接海外需求外溢获取超额盈利,同时在国内科技企业巨额投资下,我们看好国内AIDC建设浪潮将带来明显的订单增量。
国内AIDC建设或催化电力设备需求景气持续上行。此前市场对电力设备赛道相关标的定价主要基于3大原因:(1)欧美电网老化带来改造及升级换代需求;(2)中美欧新能源渗透率提升下引发电网消纳问题,亟需电网投资升级带来增量需求;(3)美国AI数据中心建设浪潮,带动美国电力需求整体上行。我们认为国内科技企业对未来巨量资本指引,将促使市场未来更多关注国内AIDC建设带来的供配电系统订单增量,以及对相关企业的业绩拉动。
从ChatGPT到DeepSeek,
中国开启AIDC建设新周期
2025年春节DeepSeek火爆出圈,引发市场热议。我们以DeepSeek/ChatGPT发布时刻为起始点,对比中国/海外AIDC产业链核心公司股价表现。中国AIDC产业链股价在15周内上涨75%。而美国AIDC产业链前15周仅上涨3%,需用时62周达到相似股价涨幅(+76%)。
DeepSeek引领的新周期中,中国AIDC产业链公司股价表现明显强于美国AIDC产业链(ChatGPT引领),我们认为主要原因是2022-2024年美股映射下,A股市场对于AIDC产业链认知充分,省略了此前ChatGPT发布后AI产业发展对于各类投资机会的挖掘时间。在DeepSeek催化下,本轮中国AIDC行情演绎短期内更为极致。
长期来看,我们认为后续伴随国内科技企业巨量资本开支落地,AIDC建设加速有望带来相关企业“订单——营收——利润”多维度实质性增长,当前行情演绎仍处于“主题投资-产业逻辑-订单释放-业绩兑现”前中期。我们认为中国AIDC产业链股价后续上行空间仍然广阔(海外产业链最高涨幅292%)。

▲图表2:中国与海外AIDC产业链核心公司股价表现对比
注:股价变化取各公司涨跌幅平均值,时间间隔为周,中国AIDC产业链股价统计时间为2024年11月22日-2025年2月25日,海外AIDC产业链股价统计时间为2022年12月2日-2025年2月25日
资料来源:Wind,野村东方国际证券
在DeepSeek冲击下,我们认为短期高性能AI服务器出货增速或将放缓,从而影响到服务器电源、BBU等新型备用电源需求。同时在DeepSeek出现后,由于AI产业投资门槛降低、下游应用或将呈现加速发展态势,对于整体AI数据中心建设仍为利好。在2025年美国云厂商资本开支仍有望保持高增的前提下,我们认为如果AIDC建设趋势由训练型(相对高能耗)转向推理型(相对低能耗),则此前延缓AIDC建设进度的场地选址、并网许可等问题或将明显边际改善。相对而言,我们更加看好供电系统中传统产品(电力设备、UPS、柴油发电机)需求保持旺盛。
同时由于云厂商普遍重视环境保护,AIDC建设中对于清洁电力的需求将持续旺盛。考虑到美国特朗普政府整体能源政策为“加大传统石化能源开采+控制新能源项目补贴”,我们更看好海外燃气轮机产业链受益于美国AIDC建设。
由于本轮AI产业发端于美国,目前受到DeepSeek冲击明显的也为美国AI产业链。因此我们重点研究海外相关公司财报,得到核心结论如下:
(1)电力设备行业,在海外电网改造+新能源渗透率提升催生需求外,未来AIDC建设有望延续产品需求景气,海外头部公司对于2025年营收增速、营业利润率均给出乐观指引,并认为DeepSeek对于数据中心供电系统相关产业链影响有限。我们看好具备出海能力的国内电力设备公司,有望继续在全球电力设备行业长期景气周期中,获取超额盈利。
(2)备用电源(UPS、柴油发电机)和液冷行业,未来有望整体呈现量价齐升态势。备用电源面临短期供应缺口,扩产周期错位背景下,柴油发电机头部厂商给出涨价预期。针对市场讨论的“液冷-算力”绑定逻辑,我们认为未来同时具有“电源+热管理+IT”产品服务能力的综合型平台公司或具备更强竞争力。
(3)燃气轮机行业需求受益AIDC建设明显,主要原因是美国气电同时具备供电稳定(相较于光伏、风电)、建设周期短(相较于核电)、环境友好(相较于煤电)三大优势。我们看好在特朗普政府任期内,美国能源政策鼓励传统能源开采,或进一步刺激气电供应及燃气轮机需求。产品交付瓶颈凸显下,相关企业纷纷开启产品涨价扩产周期。考虑到燃气轮机主机设计、生产壁垒较高,我们认为短期内海外头部主机企业优势难以撼动,更为看好国内领先的零部件厂商,能够通过切入供应链实现订单及业绩的逐步兑现。

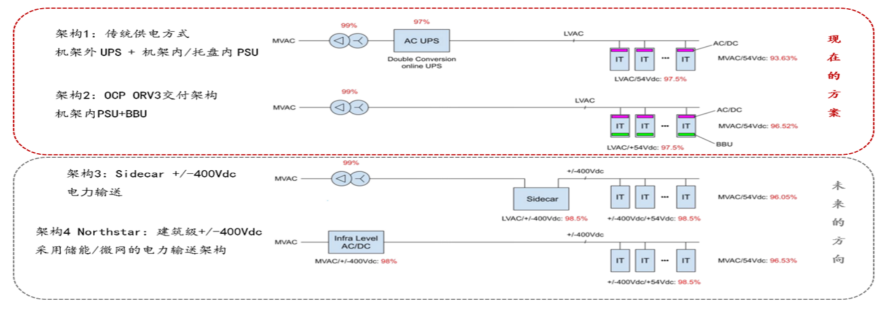
▲图表3:AI数据中心4种供电解决方案
资料来源:2024 OCP Global Summit《+/-400Vdc Rack for AI/ML Applications》,野村东方国际证券
文章来源
本文摘自野村东方国际证券2025年3月28日发布的证券研究报告《以美鉴中,中国AIDC的潜行加速》
马晓明(SAC执证编号:S1720522060001)
研究助理
李沛雨


VIP课程推荐
APP专享直播
热门推荐
收起24小时滚动播报最新的财经资讯和视频,更多粉丝福利扫描二维码关注(sinafinance)
